微波治疗学作为一门新兴的学科,在医学上的应用为九十年代方引入我国,并很快得到广泛的推广应用。我院在九十年代中后期开始应用于男科和眼科的治疗,至末期大量引进,用于耳鼻喉,妇科,肿瘤科的手术治疗,并广泛应用于各科室的理疗应用,机型主要有南京生产的HBS-A多功能微波治疗仪,珠海生产的EBH-IV耳鼻喉综合治疗仪,广州生产的YWY-2B型微波治疗仪等,其中以广州生产的YWY-2B型微波治疗仪为主。在长期的使用和维护中总结了一些经验,认为有必要把相关的原理、使用及维修系统地阐述一下以资参考,希望能给使用和维修人员提供一些帮助。
下面从微波的临床应用原理及设备的结构原理两部分进行论述其应用、维护和维修。
1、微波的产生
电磁场(交变电场和磁场)在空间的传播过程就形成电磁波。而微波正是一种频率介于300~300000MHZ之间的一种电磁波。它是利用电子在相互垂直的电场和磁场中的状态不断改变而激励出来的高频振荡。
磁控管外接电路示意图
微波发生器常用的有电真空速调管,磁控管,返波管,变容和雪崩管等。在微波治疗仪中采用的是磁控管。它实质是一个加有恒定磁场的真空二极管,其阴极发射电子,阳极作为电磁振荡的“电路”称为谐振腔,施以高压直流,使电子在相互垂直的电场和磁场中激励出高频振荡产生微波。
2、微波治疗的理论基础
微波治疗的理论基础是微波的生物效应。人体是一个生物电场,是最精妙最复杂的电磁兼容系统,这就是电磁波与人体能够互相作为的基础。生物体内的带电粒子,极性分子等在微波的作用下,高速旋转和摩擦和碰撞,从而产生热能。
微波与生物相互作用后产生各种生理,病理反应,叫做微波的生物效应,又称为微波生物医学效应。分为内生热效应和非至热效应:
内生热效应:在微波作用下,组织温度升高从而引起的一系列生理反应。
组织温度升高会引起许多生理反应,包括加热对组织的直接作用和受热后导致血管扩张引起血管,毛细血管压力和细胞膜通透性的增加,使局部白细胞和抗体浓度提高,加快毒素细菌和代谢物排除体外,使局部肌肉痉挛缓解和痛疼消除。
非致热效应:在微波作用下,不引起生物体温度明显升高的情况下出现的生理反应,主要表现为:激活细胞再而三生:解痉,止痛和灭菌的特性。
微波这两大生物效应就是微波治疗的理论基础。这正是微波照射生物体组织后得以获得良好医疗效果的原因。
3、微波加热的特性
生物组织一定,其吸收微波能量的多少与微波的频率和功率的大小相关;微波一定,生物组织吸收微波能量多少与介电常数与电导率和组织的含水量密切相关;热的留驻又与组织环境及组织内血液循环有关如果组织环境温度高或血流量小带走的热量就少,温度就高,反之就低。
微波使生物组织作为热源体里面发热,是内发热,加热速度快而均匀,是整体性的。容易深入组织内部进行治疗,透入深度有选择性,就是它的一大优势。这就是其它外加热方式(如神灯,红外线灯属外加热)无法达到的。
4、微波应用的选择
微波辐射器的面越小,能量就越集中,输出功率越大能量也越大,所以手术治疗时其幅射器或说探头形状就要越小越尖,让辐射头与组织接触释放更大能量产生高温进行凝固或切割。而理疗则相反。
所以根据治疗目的的不同,幅射器的选择和功率的大小范围也不同。治疗目的有两种即手术治疗和康复理疗。对手术治疗,微波主要由辐射头吸收,要瞬间产生高热,所以功率必须大,并根据部位和手术要求来调整;理疗是完全辐射透热,以热的有益效应来加强疗效,功率不能太大。
5、正确安全的使用
必须注意如下几方面在我们医院应用最广的主要是理疗,治疗是医生专用,使用上不存在什么问题,所以这里着重针对理疗来谈其使用和维护。
YWY-2B型微波治疗仪设定功率范围在0~30W(电路设定),其输出频率固定在2400MHZ(误差30MHZ)。
导电金属材料不能吸收微波,微波不能透入金属内部而被反射,故由于金属对微波的强反射作用如果反射波与入射波叠加,会起到增强作用这时就会相应升高透射组织内的温度;如果反射波与入射波不在同一方向对透射组织的温度的影响就不大。所以我们要考虑金属物的形状与照射面的深浅程度,这会影响到反射波的方向,比如直于金属圆环平面从中心照射(覆盖到整个金属),其中心面必然会获得较多的反射波,而且会在某一点获得更大的能量,形成热点;如果是条形的金属截面是圆形,大部份会散射开去;如果金属位于足够的深度,因波的衰减,所投射的波已微乎其微;另外,金属的良好导热性也会拉到一定的散热作用,从这一点来看会增加一定的升温难度。
因此,在患处照射区存在金属物的情况下应综合考虑金属的反射性以及散热性能,酌情考量,要注意观察,记录,适时调整,积累经验。基本原则是情况未明时,尽量从小功率开始,以策万全。
含水量高的组织(肌肉和内脏器官)比含水量低的组织(脂肪和骨髓)介电常数高出一个数量级(电导率则相反),相对更容易升温。而且在组织分界层之间也会因此而产生一定的反射使得在分界层温度升高,尤其骨髓对微波的吸收率更小,具有强烈的反射,它又位于机体的深层,故骨质所能吸收的功率很小。这些将影响到组织治疗的深度和温升的高低。
所以治疗时,要考虑患处的组织特性,选择好照射区域和方向。决定输出的大小。原则是含水量高的部位功率要低些,肥胖的人功率也要低些。
微波对生物组织的效应有累积效应,其影响不会即时消失,一次照射时间不宜太长,也不宜太频。一般一天一次,一次10至20分钟即可。
确实热疗的一个基本点就是使组织温度上升促使血液循环达到一种有利的反应。实验表明,要产生有效的充血反应组织温度必须在41度以上,(但不能超过45度,否则正常组织的新陈代谢会停止)但是也要看到另外一面,像刚刚手术的伤口,有出血性的伤口,血液循环太强,会导致内压过高而出现渗血,甚至伤口破裂。治疗温度不宜高
微波是有穿透性的,是内部的整体性的加热,加热速度极快,而内部组织比皮肤脆弱,散热效率较差,痛觉又较迟钝。温度过高很可能伤人于无形。
由于微波的非致热效应,在没有明显升温时,也是有一定的良好的生理反应的,这一点是得到临床证明的。
微波可以用来治疗肿瘤但它是基于其供血不足,局部营养不良和供血不足等原因造成的耐热性差,却又更易吸收微波的原理,以大功率高温使其致死来达到目的。理疗是在较低温度的情况下进行的,在低温下它反而会起到促进作用,使之转移和扩散。
从这一点来说“治”和“疗”是两种不同的理念。“治”是以产生热力来除去病变组织和或杀死它;“疗”是改变患处组织的“环境”是“扶”。因此治疗对象是选择性是不同的,治疗方法是变化的。微波治疗是一种专业性较强的学问,有效性和复杂性远非一般的神灯和红外线灯所能比拟的,不可等同视之。总之谨慎、小心、积累和总结临床经验是最重要的。
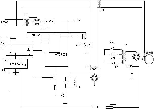
1、微波治疗仪的结构及部分主要器件原理说明

从以上结构上我们看出,微波机主要由电源,输入输出控制电路,磁控管等三大核心部分组成。
控制电路一般由单片机芯片组成,较多是用的AT89C51。实现时间,功率控制和参数显示功能,控制磁控管的微波发射及发射功率、治疗时间、病人患部治疗微波功率和温度的采集处理以及保护和故障报警指示功能
电源电路的功能是:提供磁控管的灯丝工作电源、磁控管的阳极高压电源和制系统所需的电。

在闭合电源开关后,低压电源变压器T2向磁控管和控制板供电。在微机或微处理器的控制下,磁控管开始预热,由于此时控制微机或微处理器没有向固态继电器和MC3021发出触发控制信号,因此,固态继电器截止,高压电源无高压输出。预热完成后,微机或微处理器程序对人工设定的参数和阳极高压、患部治疗微波功率和温度进行综合计算,输出触发控制信号,通过对双向可控硅BT136输入触发电压信号导电角的控制,从而控制加在磁控管上的负高压,进而实现对磁控管输出的微波功率的控制。
磁控管实质上是一个置于恒定磁场中的真空二极管。管内电子在相互垂直的恒定磁场和恒定电场的控制下,相互作用,产生高频振荡,从而达到产生微波。
磁控管由管芯和磁钢(或电磁铁)组成。管芯的结构包括阳极、阴极、能量输出器和磁路系统等四部分。磁控管的磁路系统就是产生恒定磁场的装置。磁路系统分永磁和电磁两大类。大功率管多用电磁铁产生磁场,管芯和电磁铁配合使用。磁控管工作时,可以很方便的靠改变磁场强度的大小,来调整输出功率和工作频率。
广州生产的YWY-2B型微波治疗仪的磁路系统是永磁的;EBH-IV耳鼻喉综合治疗仪的磁控管的磁路系统就是电磁激励,并将阳极电流反馈入电磁线包以提高管子工作的稳定性。下面是DWY-IV妇科炎症治疗仪的电原理图并与EBH-IV型的电路相似。

MAX是D/A数模转换器
LM324是四运放,L就是加在磁控管中的作为电磁的线包,限流电阴同时又作为电压采样电阻,将阳极电流馈入与89C51给出的控制信号在LM324中进行比较放大给电磁线包以提高管子功率输出的稳定性。
G3M是固态继电器
AT89C51是一种带4K字节闪烁可编程可擦除只读存储器的低电压,高性能CMOS8位微处理器,俗称单片机。
部分管脚说明:
P0口为一个8位漏级开路双向I/O口,每脚可吸收8TTL门电流。当P1口的管脚第一次写1时,被定义为高阻输入。P0能够用于外部程序数据存储器,它可以被定义为数据/地址的低八位。在FIASH编程时,P0口作为原码输入口,当FIASH进行校验时,P0输出原码,此时P0外部必须被拉高。
P1口是一个内部提供上拉电阻的8位双向I/O口,P1口缓冲器能接收输出4TTL门电流。P1口管脚写入1后,被内部上拉为高,可用作输入,P1口被外部下拉为低电平时,将输出电流,这是由于内部上拉的缘故。在FLASH编程和校验时,P1口作为第八位地址接收。
P2口为一个内部上拉电阻的8位双向I/O口,P2口缓冲器可接收,输出4个TTL门电流,当P2口被写“1”时,其管脚被内部上拉电阻拉高,且作为输入。并因此作为输入时,P2口的管脚被外部拉低,将输出电流。这是由于内部上拉的缘故。P2口当用于外部程序存储器或16位地址外部数据存储器进行存取时,P2口输出地址的高八位。在给出地址“1”时,它利用内部上拉优势,当对外部八位地址数据存储器进行读写时,P2口输出其特殊功能寄存器的内容。P2口在FLASH编程和校验时接收高八位地址信号和控制信号。
P3口管脚是8个带内部上拉电阻的双向I/O口,可接收输出4个TTL门电流。当P3口写入“1”后,它们被内部上拉为高电平,并用作输入。作为输入,由于外部下拉为低电平,P3口将输出电流(ILL)这是由于上拉的缘故。
ALE只有在执行MOVX,MOVC指令时ALE才起作用。
/PSEN:外部程序存储器的选通信号。
MOC3021是MOTOROLA公司生产的器件光藕合双向可控硅驱动器蕊片由于采用了光电隔离,并且能用TTL电平驱动,它很容易与微处理器接口,进行各种自动控制设备的实时控制。它有触发电路简单可靠的特点。

图中的固态继电器也是一种光藕合器件
BT136是双向可控硅。
2、设备的日常维护要点
同轴导线可以弯曲,但是不能过分弯曲,一般不能超过120度,那样会使微波在内部反射,易损坏同轴导线,增加微波的泄漏。
要经常注意紧固输出导线及辐射器,防止接口松动。接触不好会使接口外的反射系数变大。
同轴导线的性能是否良好,可看它在治疗中是否会发热,发热说明其内部阻抗已不匹配,微波反射自身吸收发热,必须更换;是否有输出可就进用电话对着探头测试,当然要尽量小的功率,如果有,话筒中会听到明显的干扰杂音(收音机或电视机等都行),否则说明没有输出,查一下接口若没问题,那就得送修了。
广州生产的YWY-2B型微波治疗仪在维修过程中,发生故障主要为如下几方面:
原因:
1)从微波管输出口到辐射头输出之间的传输通道存在问题,此时要检查接口是否松动,同轴导线是否异常,通常都是由于同轴导线与辐射头之间的接口松,导致微波大量反射,将同轴导线末端网线烧断;
2)高压电源板故障:主要是可控硅击穿,没有直流高压加到磁控管,可控硅经常击穿主要是接地不良;高压整流二极管极端在潮湿有尘埃的情况下发生高压打火。
3)可控硅性能不良
在我们的实际维修中,这三点处理好了,该故障就基本上不再发生。
判断:
1)查传输通道
表面无异状时,可用数字表单表笔在两个输出接口端的蕊线碰触,如果有感应(接触瞬间会有打火,时间不可太长),说明是后级故障,否则是前级,这样很快就要以判断是否同轴导线有问题。
2)查高压电源板
先测可控硅,一般都是短路或阻值太小要更换;或者同时会在二极管极端发现打火的痕迹,打烂旁边线路,要将碳化部分刮掉清理干净,最好另引一条接地线,以确保接地良好;高压二极管性能不良,可用高压摇表进行测量,一般万用表是测不出来的。
3)查高电源板外接部件
高压变压器,磁控管用久有可能对地电阻下降导致漏电,可用高压摇表进行测量。可控硅前级的触发电路有无坏,限流电阻也是容易坏的一个零件。
原因:
电源线断;烧保险,多半是由于高压电源板高压打火导致。
判断:
查保险,查输入电源线和输入电压;查高压电源板。如果很快又烧保险则多半是高压电源板高压打火,要进行处理。显示及控制电路一般都正常。
原因:
控制板键膜坏;由于连续使用,机身温度升高,电路受电磁干扰死机。
判断:
停机一阵再开机,若不行可查键膜,基本上都是键膜坏,更换或另加按键。
原因:
接触不良或元器件故障。
判断:
主要是输出输入接口接触不良。将接口或IC再接插一遍或焊接其接口脚一般即可排除。
此故障可谓特例(CPU损坏)。但是从这一例中我们发现它少一种保护,即温度保护或应急保护。
温度保护:在输出突然失控时,温度会骤然上升,此时控制电路在温度超过设定值时就自动切断输出;
应急保护:温度有一个方便病人掌握的手持开关,在病人突感异常时,可自己切断输出。
一般更换CPU可以解决故障。

【版权声明】:本文由整理发布,资料源自医工达人,版权归原作者所有,转载请注明来源!
微信ID:yxiubang
长按左侧二维码关注