

引言
高频电刀是一种取代机械手术刀进行组织切割和凝血的电外科手术仪器。它通过有效电极尖端产生的高频高压电流对组织进行加热,从而实现对肌体组织的分离和凝固,起到切割和凝血的目的。
由于高频电刀可同时进行切割和凝血,相较于机械手术刀有着巨大的优势,因此现已广泛应用于普外、胸外、脑外、颌面外科手术以及各种内窥镜手术中。
但同时由于电刀使用过程中存在的高频率、高电压、大电流等风险,因此高频电刀的日常维护保养及安全管理也就显得相当的重要。
设备基本原理
高频电刀主要由电刀主机、电刀笔、回路负极板、双极镊子、单/ 双极脚踏开关等附件组成。Force FX 电刀主机由低压电源板、显示接口板、CPU板、功率射频板组成。
电刀的工作模式分为单极模式和双极模式。单极模式下,高频电刀主机发出的电流经由手术电刀笔电极尖端、病人组织、回路负极板回到电刀主机形成电流回路,
电极尖端电流密度高度集中,回路负极板电流分散,电流密度低,保护病人安全。双极模式下,高频电刀主机发出的电流经由双极镊子的两个尖端及病人组织形成回路,它的作用范围限于镊子两端之间。
相较于单极模式,双极模式对病人的影响更小。
故障维修实例
故障一
故障现象:电刀使用过程中REM回路负极板监测系统频繁触发报警,红色报警灯闪烁,功率输出停止。
故障分析及处理:根据故障现象分析,怀疑是负极板相关的附件或电路部分故障导致报警频发。
首先检查负极板延长线。因负极板延长线长期工作在高电压、大电流的环境下,大负荷的工作环境极易造成其插口高温氧化甚至于炭化,这是造成负极板相关问题的常见原因。
其次检查负极板延长线插口有轻微炭化迹象,测量其导通电阻在10Ω左右。更换新线后试机,报警频率降低,但仍未从根本上解决问题,可见电刀其它部分仍有问题。
检查高频电刀侧的负极板接口,发现其外观良好,插针无炭化痕迹,内部的转换开关工作也正常。
在负极板接口及附件均无问题的情况下,尝试进行REM系统校准。大多数的负极板报警情况下均可通过校准得以恢复正常,因此根据维修手册的指导进行校准。
Force FX 电刀的校准需要使用到可调电阻,无感电阻最佳。根据电刀提示,外部通过可调电阻分别提供135、70、10 Ω及 开路4种阻抗状态,电刀即可在内部微电脑的控制下对其进行自动校准。
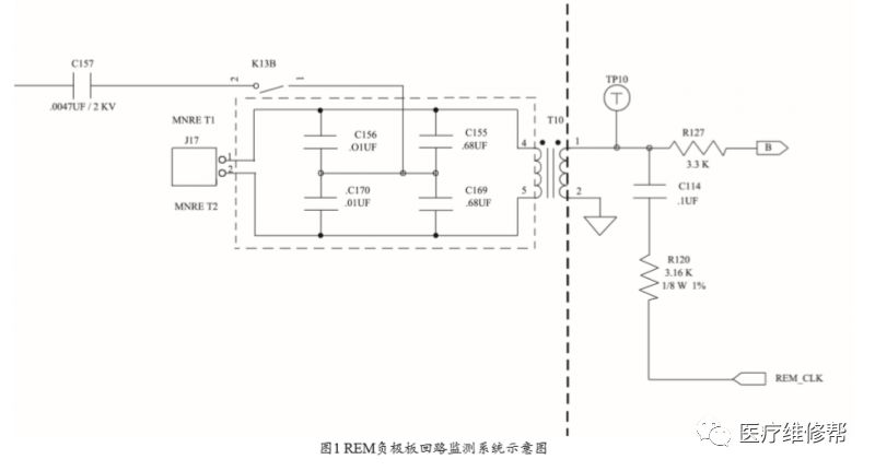
负极板校准失败,显示其内部电路还有问题。REM 负极板回路监测系统示意图,见图 1。

REM_CLK 基准监测电流通过变压器T10 提供到J17,而外部的回路负极板通过J17 接入电刀内部电路。T10及电容C155、C156、C169 和 C170 在 REM_CLK 的频率下形成共振电路,
当J17外接电路阻抗发生变化时即可在 TP10 得到相应的反馈信号。同时REM 基准监测电流与电刀射频工作电流通过C155、C156、C169 和 C170 实现隔离与共存。
测试 J17插口的 REM 接口电压,Vp-p 值仅为0.8 V左右,而正常的Vp-p值应为2 V左右。
由图可见,负极板检测系统的基准信号REM_CLK通过隔离变压器T10传输到接口端。测量TP10处的时钟信号,显示其波形正常,但幅度偏离,因此怀疑T10故障。
更换T10后,开机再次测量J17处电压,其电压已恢得至Vp-p 2 V左右。再次进行REM系统校准顺利通过。
故障二
故障现象:Force FX 电刀手控刀笔模式下电切无输出功率。
故障分析及处理:根据故障现象分析,怀疑是功率输出及控制部分电路有失效情况。
Force FX 电刀的输出控制分为手控输出和脚控输出两种模式,二者在电路上均采取了光电隔离的方式,以确保控制电路对于操作者的电气安全。同时两种模式下的功率输出等主体部分采用共用形式。
因科室报修故障为手控模式下电切无输出功率,所以第一步先接上脚踏开关测试,判断电刀的主体电路部分工作是否正常。
测式发现,脚控模式下电刀的输出全部正常,因此可以确定故障原因是在手控输出的控制电路部分。手控输出的控制电路,见图 2。

以凝血模式为例,待机状态下,-V_ISO 通过R151 与 R165 分压,在U32 的反向输入端2 脚施加一个-5 V左右的直流电压,同时U32 的正向输入端3 脚电压为零,因此U32 的输出端1 脚输出为零,光耦不导通,MON1_ COAG1 输出高电平;
当按压闭合手控刀笔凝血开关时,-V_ ISO 通过J24、R150、R145在U32 的正向输入端3 脚施加一个 -5.4 V 左右的直流电压,U32 输出 -10 V 左右的电压,光耦导通,MON1_COAG1输出低电平,凝血输出被激活。同理,电切模式原理与凝血相同。
本例中,当按压闭合手控刀笔电切开关后,测得R167两端电压为0,显示-V_ISO电压并未加载到 U32 的正向输入端,而测量R166、R167阻值正常,V_ISO 电压亦为正常值 -10V左右。最终拆下前面板,发现 J25 插口处有氧化及松动现象,处理后再试机可正常工作。
讨论
高频电刀是利用高频电流直接对人体组织进行切割、止血或烧灼的一种高频电功率电气设备,所以安全性要求极为严格。
因此,高频电刀的日常维护保养极为重要,尤其当维修工作完成后,必须对高频电刀的各项功能、输出性能及安全性方面进行严格的质控检验,确保电刀检测合格后方可交回临床科室使用,以保障病人及医护人员的安全。
【版权声明】:本文由整理发布,资料源自中国医疗设备杂志,版权归原作者所有,转载请注明来源!
微信ID:yxiubang
长按左侧二维码关注